| Slant Six Forum https://slantsix.org/forum/ |
|
| fuse block replacement https://slantsix.org/forum/viewtopic.php?t=65737 |
Page 1 of 1 |
| Author: | johnnygrand [ Wed Jan 27, 2021 1:18 pm ] |
| Post subject: | fuse block replacement |
I'm needing to replace the fuse block in the 1963 dart. I have searched this site and others to gather info for this install. I intend to use the American Auto wire power plus 13 kit as it seems to be the most economical and simplified repair. Simplified, right. The instructions say I need an internally regulated alternator. O.K. I found the powermaster 75191 from summit as an option. If it will fit. Any ideas. The instructions also state I cannot use a ballast resistor. This car has been upgraded to electronic ignition but the ballast is still in the circuit. Simply remove it?? I believe will be going to a 3 gauge set for oil, temp, and volt and install under the dash. The cluster gauges have not worked and eliminating the power wires to the ammeter seems a plus. I'm not sure what other issues are going to arrive with this install and I am just trying to get ahead of it a little before I start. I've only performed smaller wiring repairs in the past and nothing to this magnitude. Car works great and I don't want to screw it up. Not scared. Concerned, Anxious for sure. Any help would be appreciated, as this site has been a godsend for me and "ole girl". |
|
| Author: | volaredon [ Wed Jan 27, 2021 2:57 pm ] |
| Post subject: | Re: fuse block replacement |
why are you "needing" to replace the fuse block? what is wrong with the existing one? Are you just wanting to add circuits? or is there a problem with what you have? Never heard of "American Auto" before/ but if they are anything at all like a "painless" kit, they are NOT as their name suggests. Especially if you aren't putting it onto a damn GM..... everything aftermarket is geared toward those idiots. I get soooo tired of that. I just rewired the engine compartment of my 85 D150 last summer.. Due to previous owner's butchery. I started by going to the local junkyard and getting a replacement harness from the closest truck they had to mine, the new harness was from an 84. I completely untaped the replacement harness, and fixed every breach in insulation I could find (that was there, due to age and brittleness) and replaced a few wires along the way. It was easier than trying to make heads or tails of the original harness. The original harness had all but 1 of the fusible links butchered. The replacement had a bad one as well. I fixed this by going back to the yard and getting an underhood fuse box off of a newer (Brand F) compact/mid sized pickup. I compared wire gauge sizes coming from the Maxi fuses in that fuse box, to the parent circuits (before entering the respective fusible link) and was able to match my truck's wiring pretty evenly to what the fuse box provided me. I took 10 ga wire from the truck, tied it to a fuse holder in the donor box 10 ga circuit, 12 ga to 12 ga, 14 ga to 14 ga, etc. I made a drawing of the original fuse box amperage slot-by-slot, vs original 84 D150 wiring harness fusible links and what exactly I wired where. Every connection butt connected, crimped, soldered and heat shrunk. when I got this truck, it had the main hot from the alternator "Charge" terminal, change gauge and color 3 times from the alternator terminal to the firewall. just twisted and taped. No wire nut, no crimp, no solder, nothing. just a hokey tape job. One of them, was less than a 1/2" from the fuel line that came up over the valve cover. bare strands sticking out of the tape job, direct from alternator "HOT", that close to a steel tube carrying gas. Real smart. if you have a factory wiring diagram, you might be able to do something similar. |
|
| Author: | emsvitil [ Wed Jan 27, 2021 6:21 pm ] |
| Post subject: | Re: fuse block replacement |
Making any changes other that removing and replacing a fuse block doesn't make any sense at all. |
|
| Author: | emsvitil [ Wed Jan 27, 2021 6:22 pm ] |
| Post subject: | Re: fuse block replacement |
Looks like a nightmare to me: https://www.americanautowire.com/shop/p ... wiring-kit |
|
| Author: | kesteb [ Wed Jan 27, 2021 7:42 pm ] |
| Post subject: | Re: fuse block replacement |
That wiring kit already has a fuse block included. |
|
| Author: | johnnygrand [ Thu Jan 28, 2021 7:17 am ] |
| Post subject: | Re: fuse block replacement |
The fuse box terminals have broken away on two of the fuse holders. I have soldered them together but they have come loose again. I'm concerned with this issues starting a fire as one of the hot wires is the problem. The idea of eliminating the wires thru the bulkhead to the ammeter also prompted this idea. The ammeter and temp gauge do not work even after trying a cluster repair. I do plan an hei conversion in the future but I revert back to the fuse box terminals and Fire! I'm also thinking the upgrade would help eliminate low headlights at idle. I'm open to suggestions so please feel free to post. I'm pretty, but I do have thick skin. Thanks. |
|
| Author: | matv91 [ Thu Jan 28, 2021 5:09 pm ] |
| Post subject: | Re: fuse block replacement |
http://www.mymopar.com/index.php?pid=26 wiring diagrams |
|
| Author: | matv91 [ Thu Jan 28, 2021 5:39 pm ] |
| Post subject: | Re: fuse block replacement |
|
|
| Author: | matv91 [ Thu Jan 28, 2021 6:43 pm ] |
| Post subject: | Re: fuse block replacement |
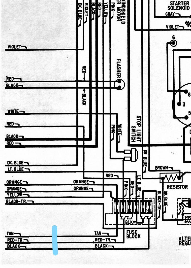
red-tr no circuit protection at all.
|
|
| Author: | matv91 [ Thu Jan 28, 2021 6:48 pm ] |
| Post subject: | Re: fuse block replacement |
Put an inline fuse or circuit breaker where that blue arrow is 25 or 30 amps don't know, also another in line fuse or breaker at the alternator output wire. Make sure that wiring diagram matches the car. At the fuse block you can splice in an inline fuse to those connections, to replace your existing fuse. That's if your skill level is up to this kind of stuff. |
|
| Author: | matv91 [ Fri Jan 29, 2021 10:41 pm ] |
| Post subject: | Re: fuse block replacement |
https://www.ebay.com/itm/1966-1969-Plym ... SwNtRdiSjN just terminals no box |
|
| Author: | matv91 [ Fri Jan 29, 2021 10:44 pm ] |
| Post subject: | Re: fuse block replacement |
complete box https://www.ebay.com/itm/1963-1969-Vali ... SwQjldjSEu |
|
| Author: | johnnygrand [ Mon Feb 01, 2021 7:21 am ] |
| Post subject: | Re: fuse block replacement |
Thanks for those. That box assembly just might be the trick. I'll have to look at mine and compare. |
|
| Page 1 of 1 | All times are UTC-08:00 |
| Powered by phpBB® Forum Software © phpBB Limited https://www.phpbb.com/ |
|